| Файл: Таймер задержки включения схема 
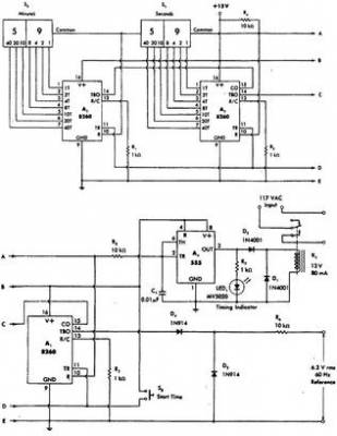
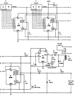
Узел питания таймера собран по бестрансформаторной схеме с гасящим конденсатором С1. Резистор R1 ограничивает бросок тока при включении.Налаживание таймера сводится к установке требуемой задержки срабатывания подборкой резистора R. Данная схема таймера задержки проста в повторении, имеет небольшое количество р/деталей и при желании можно выполнить навесным монтажом. Длительность задержки включения (или выключения) регулируется от 1 до 255 секунд , с шагом около секунды. Таймер задержки включения холодильника. Выполнить указанное требование без применения дополнительных устройств защиты невозможно.Именно эту функцию может выполнить таймер, схема которого показана на рис. 1. Он работает следующим образом. Ознакомьтесь с таймером задержки включения с запоминанием, особенностями его запуска и выполните построение параллельной схемы с данным таймером. Таймер задержки включения холодильника. Постоянные перебои в электропитании доставляют много проблем владельцам бытовой техники. Информация о файле: Скачать таймер задержки включения схема
Выложил: Коршун
Дата: 2014-07-04
Проверил: OlgaW
Каким антивирусом: AVG
Дата проверки: 2014-07-06
Тип файла: .xmcdz Сжатый документ Mathcad
Размер файла: 93Mb
Скачали раз: 1192
Сказали спасибо: фотограф, motorix, levichev, Шкипер
Рейтинг файла: две звезды
Скачать на компьютер таймер задержки включения схемаСкачать файл: Таймер задержки включения схема

Рекомендуем также скачать следующие файлы: Скачать Нокиа с5 руководство по эксплуатации Скачать Схема встройки холодильника Скачать Положение о юридическом отделе организации Скачать Договор материальной ответственности рб Скачать Панорама photoshop cs6
|